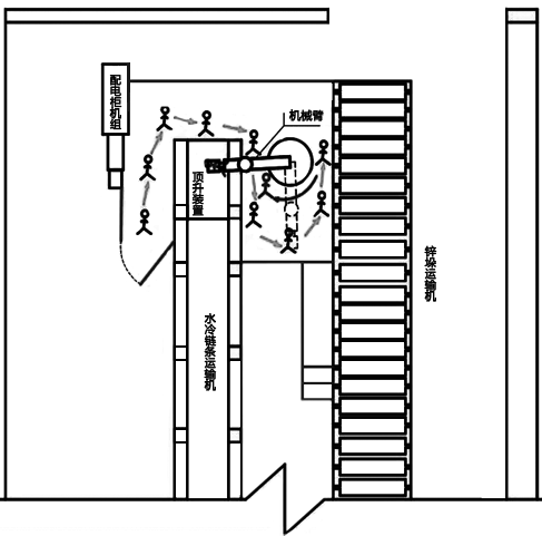
某冶煉廠熔鑄工序307班鋅錠碼垛作業線機械臂主操手A在自動碼錠機組未停機情況下,從未關閉的隔離欄安全門進入 自動碼錠機作業區域,在機械臂作業半徑內 進行場地衛生清掃,行走至碼錠機取錠位置與機械臂區間時,因頂錠裝置接收到水冷鏈條傳輸過來的鋅錠,信號傳輸至機械臂,機械臂自動旋轉取錠,瞬間將金某推倒在頂錠裝置上,鋅錠抓取夾具擠壓在金某左部胸腔。

圖 傷者A行至機械臂作業半徑內
鋅錠打包工B立即啟動急停開關,并呼叫附近人員一起實施救援。熔鑄工序307班班長C趕到現場后,組織人員拆卸機械臂地腳螺栓,用電動單梁吊吊起機械臂,于事故發生19分鐘將傷者救出。120救護人員趕到現場實施搶救,后送往縣第二人民醫院經搶救無效死亡。
據相關報道,全世界三分之一的生產事故是機械安全事故。如若打開事故產生的潘多拉之盒,不難發現,機加工的安全事故原因,完全可以簡化為:人員暴露 和設備失效。
然而在本案中,企業雖有明文規定“嚴禁在機械臂作業時進入作業區域空間”,“機械臂斷電后,操作人員方可進入作業半徑內”,但這也使得機械風險防護所需遵循的原則之一-隔離停止原則,僅僅只能依靠行政措施進行控制,實際現場安全防護設施不完善,防護欄安全門與機械臂未有效連聯鎖,操作人員就這么被暴露在危險中……
于是,我們不禁假設:
假設1:在安全防護門上加裝安全門鎖開關
安全門開關由相互獨立的兩部分組成:開關本體和開關的操動件。當安全防護門打開時,開關操動件被從開關本體中拉出,此時開關內的常閉觸點會通過一個機械反彈裝置斷開。操動件一旦從本體中拉出,控制器立即切斷動力源以停止防護欄內部件的運動。
那在以上事故中,如果在防護欄安全門上安裝了安全門鎖開關,那么只要金某打開防護欄安全門,機械臂就會斷電停止動作。再輔以上鎖掛牌的程序,就能夠確保金某在進入防護欄后,機械臂始終處于斷電狀態,既符合了企業相關規定,也確保了自身的安全。
假設2:在機械臂作業半徑內鋪設安全地毯
安全地毯(墊)是一種壓敏式安全保護裝置,當一個設定的最小重量施加在安全地毯上時開關將會關閉,控制器隨即發送一個停止信號給受保護的機器以停止其運動??煽勘Wo操作者不受各種潛在危險的傷害。
那在以上事故中,如果在機械臂作業半徑范圍(需保留一定的安全距離)內鋪設安全地毯,那么一旦金某踏入危險區域,控制器便可使機械臂進入斷電狀態,保護人員安全。
生命沒有假設,安全生產不可輕視
伴隨著對長期重復性操作的熟悉、對潛在風險認知的不全面,工人們往往更容易放松警惕,由于疏忽或不規范的操作而造成的危險,其發生概率將會大大增加!
此時,加裝安全聯鎖的必要性,也就不言而喻了。如上文所述,門鎖、安全地毯(墊)或安全觸邊等檢測裝置,其信號經由安全繼電器,并與機器設備運行信號進行聯鎖,可以確保人員侵入時被及時檢測到,且機器設備不會啟動。其中,安全繼電器的作用就是保證檢測信號能夠確實地被傳送。
使用安全繼電器的機器設備控制系統架構圖
